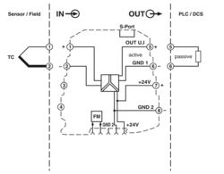
The configurable temperature transducer with 3-way isolation is suitable for the connection of thermocouples.
The measured values are converted into a linear current or voltage signal.
You can configure the device using one of the free software solutions. Default settings can also be made directly on the device by simply using the DIP switches (see configuration table). The measuring transducer supports fault monitoring.
MINI MCR-TC-UI-NC
-
Thermocouple measuring transducer
2902851
Configurable temperature transducer for the connection of thermocouples. Can be configured via DIP switches or, with extended functionality, using the software. Screw connection, standard configuration.
Free download available.
Downloads
Product details
| Utilization restriction | |
| EMC note | EMC: class A product, see manufacturer's declaration in the download area |
| Product family | MINI Analog |
| Configuration | DIP switches |
| Software | |
| Insulation characteristics | |
| Overvoltage category | II |
| Pollution degree | 2 |
| Functionality | |
| Configuration | DIP switches |
| Software | |
| Electrical isolation | 3-way isolation |
| Electrical isolation between input and output | yes |
| Typical cold point errors | < 2 K |
| Cold point error, max. | < 3 K |
| Protective circuit | Transient protection |
| Step response (0–99%) | 400 ms (Highspeed Mode: typ. 150 ms) |
| Maximum temperature coefficient | ≤ 0.01 %/K |
| Transmission error thermocouples | 0.1 % * 600 K / set measuring range; 0.1 % > 600 K (E, J, K, N, T, L, U, M Gost, L Gost) |
| 0.2 % * 600 K / set measuring range; 0.2 % > 600 K (B, R, S, A1, A2, A3) | |
| 0.2 % * 600 K / set measuring range; 0.2 % > 600 K (E, J, K, N, T, L, U, M Gost, L Gost); Highspeed Mode | |
| 0.4% * 600 K / set measuring range; 0.4% > 600 K (B, R, S, A1, A2, A3); Highspeed Mode | |
| Electrical isolation Input/output/power supply | |
| Rated insulation voltage | 50 V AC/DC |
| Test voltage | 1.5 kV AC (50 Hz, 60 s) |
| Insulation | Basic insulation in accordance with IEC/EN 61010 |
| Supply | |
| Supply voltage range | 9.6 V DC ... 30 V DC (The DIN rail connector (ME 6,2 TBUS-2 1,5/5-ST-3,81 GN, item no. 2869728) can be used to bridge the supply voltage. It can be snapped onto a 35 mm DIN rail in accordance with EN 60715) |
| Typical current consumption | < 27 mA (at 24 V DC) |
| Max. current consumption | 72 mA |
| Power consumption | ≤ 700 mW (at IOUT = 20 mA, 9.6 V DC, load 500 Ω) |
| Signal | |
| Number of inputs | 1 |
| Measurement | |
| Number of inputs | 1 |
| Configurable/programmable | Yes |
| Sensor types that can be used (TC) | B, E, J, K, N, R, S, T, L, U, A-1, A-2, A-3, M, L |
| Temperature measuring range | -250 °C ... 2500 °C (Range depends on sensor type, range can be set freely via software or in increments from -150°C to 1350°C via DIP switches) |
| Temperature measuring range | min. 50 K |
| Temperature measuring range: B | 500 °C ... 1820 °C |
| Temperature measuring range: E | -230 °C ... 1000 °C |
| Temperature measuring range: J | -210 °C ... 1200 °C |
| Temperature measuring range: K | -250 °C ... 1372 °C |
| Temperature measuring range: N | -200 °C ... 1300 °C |
| Temperature measuring range: R | -50 °C ... 1768 °C |
| Temperature measuring range: S | -50 °C ... 1768 °C |
| Temperature measuring range: T | -200 °C ... 400 °C |
| Temperature measuring range: L | -200 °C ... 900 °C |
| Temperature measuring range: U | -200 °C ... 600 °C |
| Temperature measuring range: A-1 | 0 °C ... 2500 °C |
| Temperature measuring range: A-2 | 0 °C ... 1800 °C |
| Temperature measuring range: A-3 | 0 °C ... 1800 °C |
| Temperature measuring range: M | -200 °C ... 100 °C |
| Temperature measuring range: L | -200 °C ... 800 °C |
| Signal: Voltage/current | |
| Number of outputs | 1 |
| Configurable/programmable | Yes |
| Voltage output signal | 0 V ... 5 V |
| 1 V ... 5 V | |
| 0 V ... 10 V | |
| 10 V ... 0 V | |
| Max. voltage output signal | approx. 12.3 V |
| Open-circuit voltage | < 17.5 V |
| Current output signal | 0 mA ... 20 mA |
| 4 mA ... 20 mA | |
| 20 mA ... 0 mA | |
| 20 mA ... 4 mA | |
| Max. current output signal | 24.6 mA |
| Short-circuit current | < 31.5 mA |
| Load/output load voltage output | ≥ 10 kΩ |
| Load/output load current output | < 500 Ω (at 20 mA) |
| Ripple | < 20 mVPP |
| < 20 mVPP (at 500 Ω) | |
| Connection method | Screw connection |
| Stripping length | 12 mm |
| Screw thread | M3 |
| Conductor cross-section rigid | 0.2 mm² ... 2.5 mm² |
| Conductor cross-section flexible | 0.2 mm² ... 2.5 mm² |
| Conductor cross-section AWG | 26 ... 12 |
| Data: IFS interface | |
| Connection method | S-PORT |
| Status display | LED (red) |
| Dimensional drawing |
|
| Width | 6.2 mm |
| Height | 93.1 mm |
| Depth | 101.2 mm |
| Color | green (RAL 6021) |
| Housing material | PBT |
| Fire protection for rail vehicles (DIN EN 45545-2) R22 | HL 1 - HL 2 |
| Fire protection for rail vehicles (DIN EN 45545-2) R23 | HL 1 - HL 2 |
| Fire protection for rail vehicles (DIN EN 45545-2) R24 | HL 1 - HL 2 |
| Ambient conditions | |
| Degree of protection | IP20 |
| Ambient temperature (operation) | -20 °C ... 65 °C |
| Ambient temperature (storage/transport) | -40 °C ... 85 °C |
| Altitude | ≤ 2000 m |
| Permissible humidity (operation) | 5 % ... 95 % (non-condensing) |
| CE | |
| Certificate | CE-compliant |
| UL, USA/Canada | |
| Identification | UL 508 Listed |
| Class I, Div. 2, Groups A, B, C, D T4 | |
| Class I, Zone 2, Group IIC | |
| Electromagnetic compatibility | Conformance with EMC directive |
| Noise immunity | EN 61000-6-2 |
| Note | When being exposed to interference, there may be minimal deviations. |
| Noise emission | |
| Standards/regulations | EN 61000-6-4 |
| Electrostatic discharge | |
| Standards/regulations | EN 61000-4-2 |
| Electrostatic discharge | |
| Comments | Safety measures must be taken to prevent electrostatic discharge. |
| Electromagnetic HF field | |
| Designation | Electromagnetic RF field |
| Standards/regulations | EN 61000-4-3 |
| Typical deviation from the measuring range final value | 0.15 % |
| Fast transients (burst) | |
| Designation | Fast transients (burst) |
| Standards/regulations | EN 61000-4-4 |
| Typical deviation from the measuring range final value | 0.05 % |
| Surge current load (surge) | |
| Standards/regulations | EN 61000-4-5 |
| Conducted interference | |
| Designation | Conducted interferences |
| Standards/regulations | EN 61000-4-6 |
| Typical deviation from the measuring range final value | 0.02 % |
| Electrical isolation | 3-way isolation |
| Mounting type | DIN rail mounting |
| Mounting position | any |
| Item number | 2902851 |
| Packing unit | 1 pc |
| Minimum order quantity | 1 pc |
| Product key | DK1135 |
| GTIN | 4046356689229 |
| Weight per piece (including packing) | 117 g |
| Weight per piece (excluding packing) | 117.8 g |
| Customs tariff number | 85437090 |
| Country of origin | DE |
ECLASS
| ECLASS-13.0 | 27210129 |
| ECLASS-15.0 | 27210129 |
ETIM
| ETIM 9.0 | EC002919 |
UNSPSC
| UNSPSC 21.0 | 41112100 |
| EU RoHS | |
| Fulfills EU RoHS substance requirements | Yes |
| Exemption | 7(a), 7(c)-I |
| China RoHS | |
| Environment friendly use period (EFUP) |
EFUP-50
An article-related China RoHS declaration table can be found in the download area for the respective article under "Manufacturer declaration". For all articles with EFUP-E, no China RoHS declaration table issued and required.
|
| EU REACH SVHC | |
| REACH candidate substance (CAS No.) | Lead (CAS: 7439-92-1) |
| 2,2',6,6'-tetrabromo-4,4'-isopropylidenediphenol (CAS: 79-94-7) | |
| SCIP | b23c309d-8a67-4b13-ade9-13e54fc347a7 |
Compatible products
-
ME 6,2 TBUS-2 1,5/5-ST-3,81 GY - DIN rail bus connector 2695439
-
ME 6,2 TBUS-2 1,5/5-ST-3,81 GN - DIN rail bus connector 2869728
-
MCR-DP - Separating plate 1430594
-
TC-D37SUB-AIO16-M-PS-UNI - Module carrier 2902934
-
TC-D37SUB-ADIO16-M-P-UNI - Module carrier 2902933
-
IFS-BT-PROG-ADAPTER - Adapter 2905872
-
IFS-USB-PROG-ADAPTER - Programming adapter 2811271
-
MINI MCR DKL - Transparent cover 2308111
-
MINI MCR-DKL-LABEL - Marking label 2810272
-
MINI MCR-SL-PTB - Power terminal block 2864134
-
MINI MCR-SL-PTB-FM - Power terminal block 2902958
-
MINI MCR-SL-FM-RC-NC - Monitoring block 2902961
-
QUINT4-SYS-PS/1AC/24DC/2.5/SC - Power supply 2904614
-
SZS 0,6X3,5 - Screwdriver 1205053
Phoenix Contact GmbH & Co. KG
Flachsmarktstraße 8, D-32825 Blomberg